Инновационные аппараты для установок карбамидоформальдегидного концентрата технологии
22 ноября 2025
Инновационные аппараты для установок карбамидоформальдегидного концентрата
Технологические процессы окисления метанола в формальдегид с приме­нением металлооксидных катализаторов широко используется в нашей стране и за рубежом.
Подробнее
Установка компримирования диоксида углерода технологии
22 ноября 2025
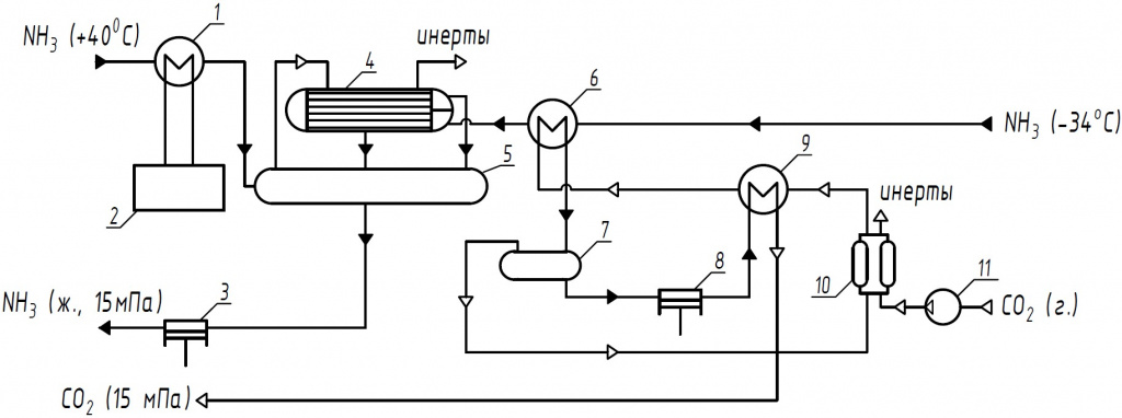
Установка компримирования диоксида углерода
Образующийся в крупнотоннажном производстве аммиака диоксид углерода лишь частично используется в различных отраслях промышленности.
Подробнее
Аппаратурное оформление современной установки получения метанола технологии
22 ноября 2025
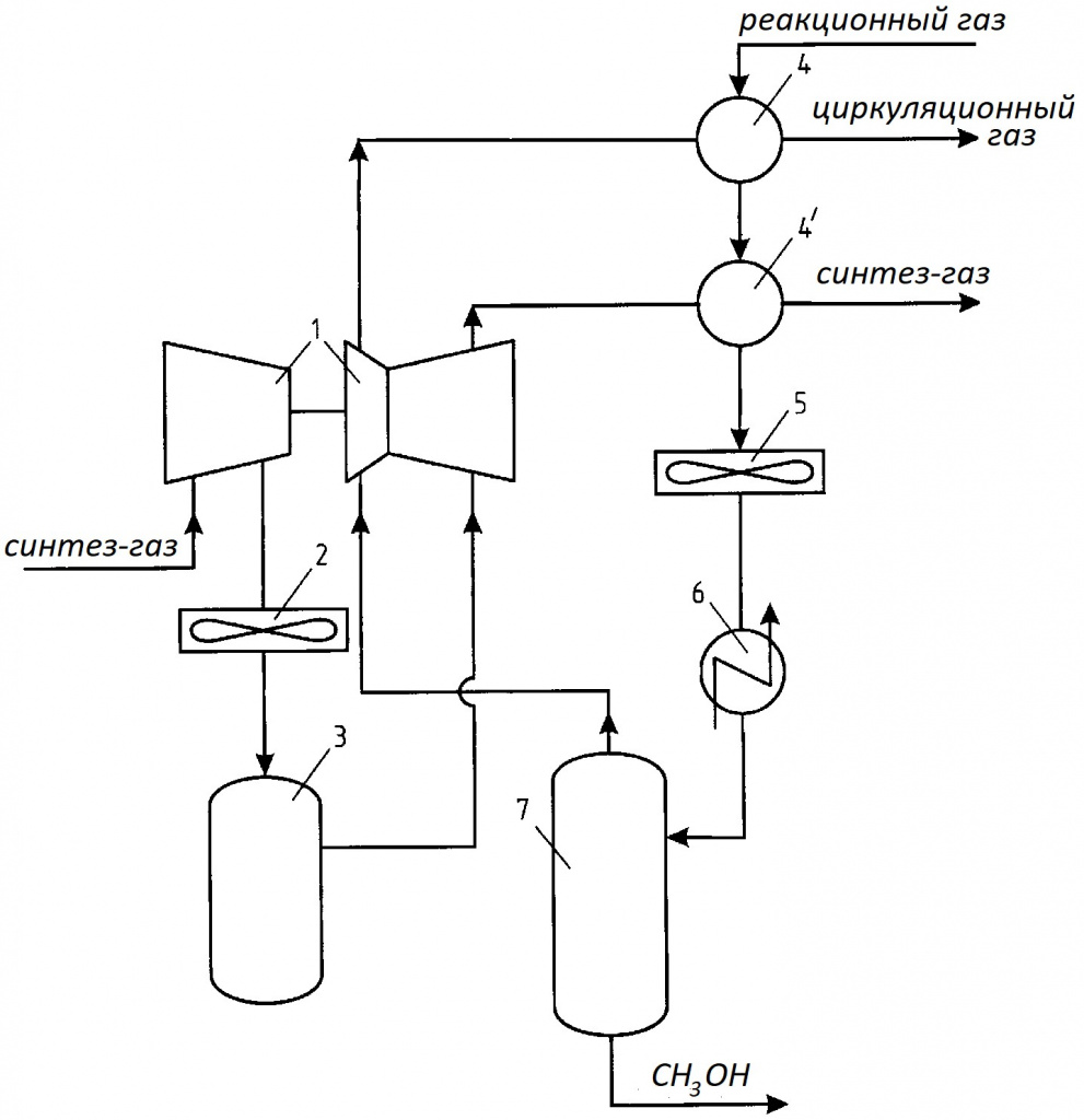
Аппаратурное оформление современной установки получения метанола
Технологический процесс является достаточно сложным, и осуществляется в жаростойких катализаторных трубах печи риформинга.
Подробнее
Холодильные установки для оптимизации технологических процессов технологии
22 ноября 2025
Холодильные установки для оптимизации технологических процессов
Предлагаемая конструкция проста и надёжна в обращении, при ее эксплуатации сведено к минимуму участие обслуживающего персонала.
Подробнее
технологии
22 ноября 2025
«ТоАЗ»: создание производства карбамидоформальдегидного концентрата марки КФК-85 и способы управления его качеством
За решение проблемы взялась рабочая группа предприятия, которая в сжатые сроки решила важнейшую научно-техническую задачу не только для Шексны, но и для России в целом.
Подробнее
Установка переработки дымовых газов с получением диоксида углерода как способ снижения «углеродного следа» технологии
22 ноября 2025
Установка переработки дымовых газов с получением диоксида углерода как способ снижения «углеродного следа»
Проблема сокращения парниковых газов в России может быть успешно решена путём их переработки с получением углекислого газа и его использования в нефтехимии и нефтедобыче.
Подробнее
Установка компримирования диоксида углерода технологии
22 ноября 2025
Установка компримирования диоксида углерода
Образующийся в крупнотоннажном производстве аммиака диоксид углерода лишь частично используется в различных отраслях промышленности.
Подробнее
Кожухотрубный компактный теплообменник с разборным трубным пучков технологии
22 ноября 2025
Кожухотрубный компактный теплообменник с разборным трубным пучков
«Ахиллесова пята» конструкции обычных кожухотрубных теплообменников в способах крепления труб в трубных решетках (развальцовка или сварка, т.е. неразъёмные соединения).
Подробнее
Технология, техника и экономика нефтепереработки технологии
22 ноября 2025
Технология, техника и экономика нефтепереработки
Сегодня мало кто проводит сравнительный анализ экономических показателей однотипных технологических установок и предприятий в зависимости от проектных решений.
Подробнее
Мы используем cookie-файлы для наилучшего представления нашего сайта. Продолжая использовать этот сайт, вы соглашаетесь с использованием cookies в соответствии с Политикой конфиденциальности.
Принять